Máy biến áp một pha có máy loại dây quấn?
Máy biến áp một pha là thiết bị điện được ứng dụng phổ biến trong dân dụng và công nghiệp nhờ khả năng biến đổi điện áp hiệu quả. Trong cấu tạo của máy, bộ phận dây quấn đóng vai trò quan trọng nhất, quyết định khả năng hoạt động và hiệu suất truyền tải điện. Vậy máy biến áp một pha có mấy loại dây quấn và đặc điểm từng loại ra sao?

Máy biến áp một pha là gì?
Máy biến áp một pha là một thiết bị điện tĩnh có nhiệm vụ chuyển đổi điện năng giữa các mạch xoay chiều một pha thông qua hiện tượng cảm ứng điện từ. Thiết bị này giúp thay đổi mức điện áp (tăng hoặc giảm) nhưng vẫn giữ nguyên tần số dòng điện, phục vụ cho quá trình truyền tải và phân phối điện năng hiệu quả hơn.
Cấu tạo của máy biến áp một pha gồm ba bộ phận chính:
- Lõi thép: Được chế tạo từ thép kỹ thuật điện hoặc thép silicon, có chức năng dẫn từ và hình thành mạch từ khép kín giúp giảm tổn hao từ thông.
- Dây quấn: Làm từ đồng hoặc nhôm có lớp cách điện, được cuốn quanh lõi thép để thực hiện quá trình nhận và truyền năng lượng điện từ cuộn sơ cấp sang cuộn thứ cấp.
- Vỏ máy và hệ thống tản nhiệt: Dùng để bảo vệ các bộ phận bên trong và duy trì nhiệt độ ổn định trong quá trình vận hành, đảm bảo hiệu suất làm việc của máy.

Nguyên lý hoạt động của máy biến áp một pha dựa trên cảm ứng điện từ. Khi dòng điện xoay chiều chạy qua cuộn dây sơ cấp, nó tạo ra từ trường biến thiên trong lõi thép. Từ trường này sẽ cảm ứng một điện áp tương ứng ở cuộn dây thứ cấp, nhờ đó điện năng được truyền từ mạch sơ cấp sang mạch thứ cấp mà không cần kết nối trực tiếp.
Nhờ cấu tạo đơn giản, hiệu suất cao và khả năng vận hành ổn định, máy biến áp một pha được sử dụng phổ biến trong các hệ thống điện dân dụng, thiết bị điện tử và công nghiệp nhỏ lẻ.
Máy biến áp một pha có máy loại dây quấn?
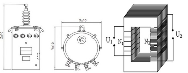
Trong máy biến áp một pha, hệ thống dây quấn được chia thành hai loại chính là dây quấn sơ cấp và dây quấn thứ cấp. Cả hai đều đóng vai trò quan trọng trong quá trình truyền tải và biến đổi điện áp giữa các mạch điện xoay chiều.
Dây quấn sơ cấp
Dây quấn sơ cấp (Primary winding) là cuộn dây kết nối trực tiếp với nguồn điện đầu vào. Đây là nơi đầu tiên tiếp nhận năng lượng điện để tạo ra từ trường biến thiên trong lõi thép của máy biến áp.
Đặc điểm của dây quấn sơ cấp:
- Được chế tạo để chịu được điện áp nguồn cung cấp ổn định và an toàn.
- Trong máy biến áp hạ áp, cuộn dây này thường có số vòng dây nhiều hơn dây quấn thứ cấp.
- Do dòng điện qua cuộn sơ cấp nhỏ, tiết diện dây thường mảnh hơn so với dây quấn thứ cấp.
- Cuộn dây này được bố trí gần lõi thép hơn, giúp tối ưu hiệu quả cảm ứng từ.
Khi dòng điện xoay chiều đi qua cuộn sơ cấp, nó sinh ra từ thông biến thiên trong lõi thép, và chính từ thông này sẽ truyền năng lượng sang cuộn thứ cấp thông qua hiện tượng cảm ứng điện từ.
Dây quấn thứ cấp
Dây quấn thứ cấp (Secondary winding) là cuộn dây kết nối với tải tiêu thụ điện năng. Cuộn này không nhận điện trực tiếp từ nguồn mà nhận điện áp cảm ứng sinh ra từ từ trường của cuộn sơ cấp.
Đặc điểm của dây quấn thứ cấp:
- Được thiết kế để đáp ứng đúng điện áp đầu ra mong muốn cho tải sử dụng.
- Trong máy biến áp hạ áp, cuộn dây này có số vòng dây ít hơn cuộn sơ cấp.
- Tiết diện dây lớn hơn để chịu được dòng điện đầu ra cao hơn.
- Thông thường, được đặt ở lớp ngoài so với dây quấn sơ cấp để thuận tiện cho việc cách điện và tản nhiệt.
Dòng điện xoay chiều chạy trong dây quấn sơ cấp tạo ra từ trường biến thiên trong lõi thép, và từ đó cảm ứng điện áp ở dây quấn thứ cấp. Điện áp này sẽ được dẫn đến tải tiêu thụ, hoàn tất quá trình truyền tải năng lượng.

Tham khảo các dòng máy biến áp của Hansinco>>
- Máy biến áp 3 pha 380v 220v 30kva Hansinco chính hãng
- Máy biến áp 3 pha 380v 220v 15kva chất lượng cao
So sánh dây sơ cấp và thứ cấp khác nhau điểm nào?
Để hiểu rõ sự khác biệt giữa hai loại dây quấn trong máy biến áp một pha, ta có thể xem xét từng đặc điểm cụ thể dưới đây:
| Tiêu chí | Dây quấn sơ cấp | Dây quấn thứ cấp |
| Vị trí | Thường được đặt sát lõi thép để tăng hiệu quả cảm ứng từ. | Nằm bên ngoài cuộn sơ cấp, thuận tiện cho việc cách điện và đấu nối tải. |
| Điện áp | Thiết kế cho nguồn điện đầu vào của máy biến áp. | Thiết kế cho điện áp đầu ra cung cấp cho tải tiêu thụ. |
| Dòng điện | Cường độ nhỏ hơn (đối với máy biến áp hạ áp). | Cường độ lớn hơn để đáp ứng nhu cầu tải (trong máy biến áp hạ áp). |
| Số vòng dây | Có số vòng dây nhiều hơn, giúp tạo ra từ thông mạnh. | Ít vòng dây hơn, để tạo ra điện áp thấp hơn. |
| Tiết diện dây | Nhỏ hơn, do dòng điện qua cuộn này nhỏ. | Lớn hơn, để chịu được dòng điện đầu ra cao. |
| Cách điện | Sử dụng vật liệu cách điện cấp cao để đảm bảo an toàn khi chịu điện áp lớn. | Dùng cách điện cấp thấp hơn vì điện áp đầu ra thấp hơn. |
| Chức năng | Tạo ra từ trường biến thiên trong lõi thép khi có dòng điện chạy qua. | Nhận điện áp cảm ứng từ cuộn sơ cấp và truyền điện năng đến tải. |
Lưu ý: Trong máy biến áp tăng áp, các đặc điểm về số vòng dây và tiết diện dây sẽ đảo ngược so với máy biến áp hạ áp.
Tỷ số điện áp giữa hai cuộn dây được xác định dựa trên công thức:
U₂/U₁ = N₂/N₁
Trong đó:
- U₁, U₂: Lần lượt là điện áp của cuộn sơ cấp và thứ cấp.
- N₁, N₂: Là số vòng dây tương ứng của cuộn sơ cấp và thứ cấp.
Công thức này cho thấy mối quan hệ trực tiếp giữa số vòng dây và điện áp biến đổi, giúp kỹ sư dễ dàng tính toán khi thiết kế hoặc lựa chọn máy biến áp một pha phù hợp.
Ứng dụng thực tế của dây sơ cấp và thứ cấp
Việc hiểu rõ đặc điểm, cấu tạo và vai trò của dây quấn sơ cấp và thứ cấp trong máy biến áp một pha giúp người dùng khai thác thiết bị này hiệu quả hơn trong nhiều lĩnh vực kỹ thuật và đời sống hiện nay.
Ứng dụng của máy biến áp một pha trong hệ thống điện
Máy biến áp một pha được sử dụng phổ biến trong nhiều hệ thống điện khác nhau nhờ khả năng chuyển đổi điện áp linh hoạt và đảm bảo an toàn cho thiết bị. Một số ứng dụng điển hình có thể kể đến như:
- Trong mạng điện phân phối: Máy biến áp một pha thường được dùng để hạ điện áp từ đường dây trung thế xuống mức hạ thế, phục vụ nhu cầu sử dụng điện của các hộ dân và cơ sở sản xuất nhỏ.
- Trong thiết bị điện tử: Thiết bị này giúp chuyển đổi điện áp đầu vào sang mức điện áp phù hợp, đảm bảo hoạt động ổn định cho các mạch điện tử.
- Trong lĩnh vực công nghiệp: Máy biến áp một pha cung cấp điện áp ổn định cho các thiết bị công nghiệp, giúp tăng hiệu quả và kéo dài tuổi thọ của máy móc.
- Trong hệ thống chiếu sáng: Máy biến áp giúp điều chỉnh điện áp cung cấp cho hệ thống đèn, đảm bảo ánh sáng ổn định và tiết kiệm điện năng.
Mỗi loại dây quấn trong máy biến áp đảm nhận một nhiệm vụ riêng, góp phần tạo nên khả năng hoạt động ổn định và chính xác của thiết bị. Cụ thể như sau:
Dây quấn sơ cấp:
- Trong máy biến áp đo lường: Dây sơ cấp được thiết kế để chịu điện áp cao từ lưới điện, đảm bảo độ chính xác trong việc truyền tải tín hiệu.
- Trong máy biến áp cách ly: Dây sơ cấp nhận điện từ nguồn và được cách ly hoàn toàn với dây thứ cấp để tăng tính an toàn.
- Trong máy biến áp tự ngẫu: Dây sơ cấp thường được chia sẻ một phần với dây thứ cấp, giúp giảm kích thước và tiết kiệm vật liệu dẫn.
Dây quấn thứ cấp:
- Trong máy biến áp có nhiều đầu ra: Dây thứ cấp có thể được thiết kế với nhiều cuộn riêng biệt để tạo ra các mức điện áp khác nhau.
- Trong máy biến áp bảo vệ: Dây thứ cấp cung cấp tín hiệu cho các thiết bị bảo vệ, đảm bảo hệ thống hoạt động an toàn khi có sự cố.
- Trong máy biến áp điều khiển: Dây quấn thứ cấp tạo ra điện áp thấp, phù hợp để cấp nguồn cho các mạch điều khiển hoặc hệ thống tự động hóa.
Những điều cần lưu ý khi sử dụng dây sơ cấp và thứ cấp
Để máy biến áp một pha hoạt động ổn định, an toàn và có tuổi thọ cao, người sử dụng cần chú ý đến nhiều yếu tố trong quá trình vận hành. Dưới đây là những điểm quan trọng cần được quan tâm khi sử dụng dây quấn sơ cấp và thứ cấp.
Đối với dây quấn sơ cấp
Khi làm việc với dây quấn sơ cấp – nơi tiếp nhận điện áp đầu vào, cần đảm bảo các điều kiện kỹ thuật nhằm tránh hư hại cho thiết bị. Cụ thể như sau:
- Điện áp đầu vào: Luôn đảm bảo điện áp cung cấp nằm trong phạm vi cho phép của thiết kế. Việc cấp điện áp cao hơn mức quy định có thể làm hỏng lớp cách điện và ảnh hưởng đến toàn bộ hệ thống.
- Tình trạng quá tải: Không nên để máy biến áp vận hành vượt quá công suất định mức, bởi điều này dễ dẫn đến hiện tượng quá nhiệt và cháy hỏng dây quấn.
- Bảo vệ ngắn mạch: Cần trang bị các thiết bị bảo vệ như aptomat (CB) hoặc cầu chì để ngăn chặn dòng điện ngắn mạch đi qua dây sơ cấp, đảm bảo an toàn cho người và thiết bị.
- Kiểm tra cách điện: Thường xuyên kiểm tra tình trạng lớp cách điện của dây sơ cấp, đặc biệt trong môi trường ẩm hoặc có hơi nước để tránh rò điện, phóng điện.
Đối với dây quấn thứ cấp
Dây quấn thứ cấp là nơi cung cấp điện áp đầu ra cho tải, vì vậy việc vận hành đúng cách đóng vai trò rất quan trọng để bảo vệ cả máy biến áp và thiết bị sử dụng.
- Kiểm soát tải tiêu thụ: Đảm bảo tổng công suất của tải không vượt quá công suất danh định của máy, giúp duy trì hiệu quả và tránh hiện tượng quá tải.
- Tránh ngắn mạch thứ cấp: Tuyệt đối không để xảy ra tình trạng ngắn mạch ở đầu ra, bởi điều này có thể gây hỏng nghiêm trọng cho cuộn dây và lõi thép.
- Nối đất điểm trung tính: Với các máy biến áp có điểm trung tính ở cuộn thứ cấp, cần thực hiện nối đất đúng kỹ thuật để tăng độ an toàn khi vận hành.
- Phân bổ tải cân bằng: Nếu dây quấn thứ cấp có nhiều đầu ra, phải phân bố tải đồng đều giữa các nhánh để tránh quá tải cục bộ và mất cân bằng điện áp.
Các lưu ý chung khi vận hành máy biến áp
Ngoài các yêu cầu riêng cho từng cuộn dây, người dùng cần chú ý thêm một số yếu tố tổng quát để máy biến áp luôn hoạt động trong điều kiện tốt nhất:
- Giám sát nhiệt độ: Theo dõi thường xuyên nhiệt độ làm việc của thiết bị, đảm bảo không vượt quá ngưỡng cho phép ghi trong thông số kỹ thuật.
- Bảo dưỡng định kỳ: Thực hiện kiểm tra định kỳ dây quấn, hệ thống cách điện, điểm nối và siết chặt lại các đầu cáp nếu cần thiết.
- Điều kiện môi trường: Đặt máy biến áp ở nơi khô ráo, thoáng khí, tránh tiếp xúc với hơi ẩm, bụi bẩn hoặc chất ăn mòn kim loại.
- Theo dõi tuổi thọ cách điện: Cách điện của dây quấn sẽ bị lão hóa theo thời gian, vì vậy cần kiểm tra thường xuyên và thay mới khi có dấu hiệu suy giảm chất lượng.
- Tránh hiện tượng cộng hưởng: Không vận hành máy biến áp tại tần số dễ gây cộng hưởng với cuộn dây, bởi điều này có thể làm tăng dao động và gây hư hại cho thiết bị.
Nhìn chung, máy biến áp một pha thường có hai loại dây quấn chính: dây quấn sơ cấp và dây quấn thứ cấp. Cả hai đều được thiết kế nhằm đảm bảo hiệu suất truyền tải điện năng ổn định, hạn chế tổn hao và nâng cao độ bền của thiết bị. Để đảm bảo chất lượng và độ an toàn khi sử dụng, nên lựa chọn sản phẩm từ các đơn vị uy tín như Hansinco – doanh nghiệp chuyên cung cấp máy biến áp, ổn áp Hansinco chất lượng cao, đạt chuẩn kỹ thuật và độ bền vượt trội.
